Fullerphones

©Brooke Clarke, N6GCE


Tele Set D Mk 5
Tele Set D Mk 5 Top
Tele Set D Mk 5
handset with 4 prong plug
Tele Set D Mk 5 Front

Background

The Fullerphone is a way to send Morse code using either a pair of wires or a single wire and an Earth ground path.  It is very hard to pick up using any other kind of equipment and can be superimposed on a normal telephone circuit without interaction.

The U.S. Signal Corps TG-5-() is a version of this system that came out in the 1930s.  It uses an interupter made from an earphone with a carbon contact and operates at about 1 kHz.

Mark IV

This is a D.C. telegraph system that was a predecessor to field phones.  In the battery box on the left went 2 square and tall 1.5 V wet cell batteries.  There are 4 separate wires going to the two cells because they serve different purposes.  The Chopper (buzzer) on the right slides out.  It's marked BUZZER "F" MK II*, YA4139, E. and the three contacts are marked  +, _, C.  Photo a my pair with No.9 phone plugs.

Mk 5

The first Fullerphones were Morse only, but the Tele Set D Mk 5 combined a normal field phone and a Fullerphone into one unit.
The top label says:
TELEPHONE SET. D. MK.V
P.E.W. Ltd
SER. No. C 3579
1940

The handset uses a 4 prong plug to connect to the main unit.  The switch is marked "Press Key While Speaking  Tele HD No 2".

The battery box in the rear center looks like it holds 3 each of the same square and tall wet cells as were used on the Mark IV.  The circuit diagram in the lid shows two cells in a series connection with no tap in the center. 

Patents

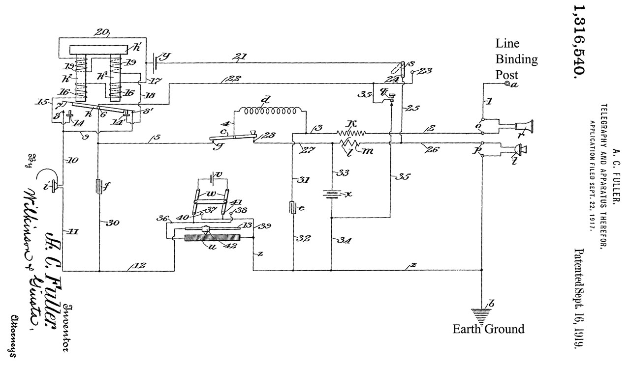
1316540 Telegraphy
                and Apparatus therefor, Algernon Clement Fuller, Sept.
                16, 1919

1316540 Telegraphy and Apparatus therefor, Algernon Clement Fuller,  Sept. 16, 1919

Links

Fullerphone, Various models and constructional details, Using the Fullerphone - Louis Meulstee's web site Wire Less For the Warrior- Article in OTB - Mk IV photo -


Back to Brooke's Products for Sale, Telephone, Military Information, Home page

This is the [an error occurred while processing this directive] time this page has been accessed since since 8 Aug. 2002.