
| GB252263 - 252,263. Watt, R. A. W. Dec. 3, 1924 - One loop (North-South) connected directly to the vertical deflection plates of a CRT and another (East-West) loop connected to the horizontal deflection plates of a CRT. | |
![]() |
1632080
Electric discharge device, Johnson
John Bertrand (Wiki),
Western
Electric Co, App: 1921-12-27, - Braun Tube (Wiki: CRT) Hot cathode version of the Braun Tube. The Inventors: Karl Ferdinand Braun - |
![]() |
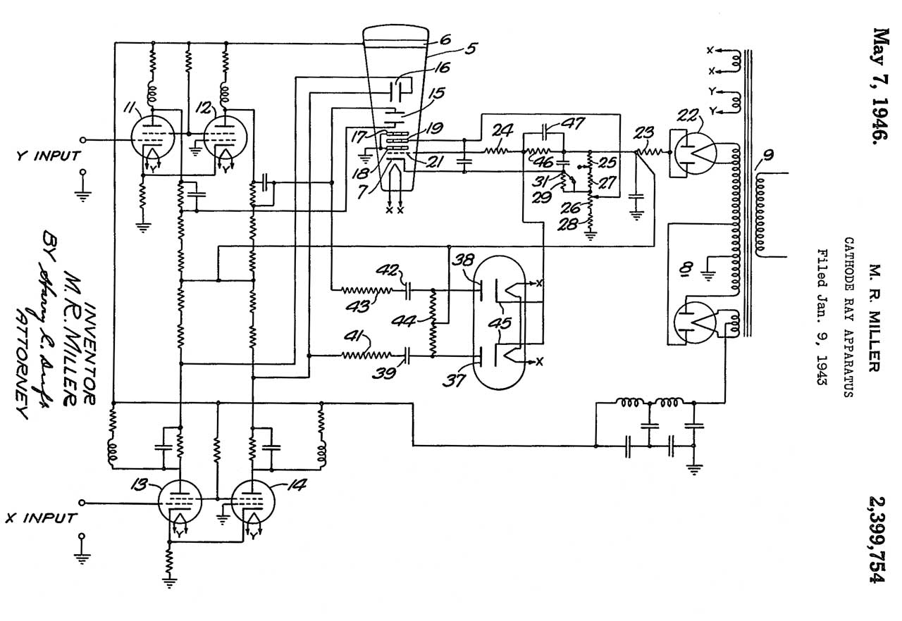
2399754
Cathode-ray apparatus, Merton
R Miller, Western
Electric Co, App: 1943-01-09, - The X and Y inputs are AC coupled in this patent and sort of balanced (note how the positive input goes to the gird of a tube and the screen grids of the complementary tubes are connected while the grid of the negative input tube is grounded. This allows the use of a single polarity HV power supply. But better balance might be achieved if a symmetrical HV supply was used, like what would be required for Fig 3 above. In Fig 3 above the deflection amplifiers are balanced and AC coupled. |
IMDB: Castles in the Sky, 1:30, 2014, "It is the mid-1930s and the storm clouds of WWII are forming in Germany. This film charts the work of Robert Watson Watt, a pioneer of Radar, and his hand-picked team of eccentric yet brilliant meteorologists as they struggle to turn the concept of Radar into a workable reality."
Radio Direction Finding
StormScope - aircraft lightening detector
SkyScan Severe Thunderstorm Detector -
Weather -
Ref 1. Tesla Death Ray Power Secret, 14:24 - Some misconceptions about Tesla Coils.
Ref 2. The Secret History of British Radar, 57:24 - @31:33: @51:10: because the radar 25 PPS pulses were synchronized to 50 Hz power line peaks, the Chain Home system was not recognized by the German LZ-130. Another factor was that each station put out 600,000 Watts, which probably overloaded the German receivers.
Google Patents: Hanbury Brown; Bowen Edward George; Taylor Ronald William; Williams Frederick Calland; Malvern Great; Edward Fennessy (2215783 FEXT, 2500809); James R Atkinson (2831187);