Navy Mk. 18 Gun Sight


© Brooke Clarke 2018
Navy Mk. 18
                  Gyro Gun Sight

Background
Description
    Desiccant
    Connector
        Pin Out
    Reticles
Photos
Patents
Related
References
Links

Background

Started with the NC-3 Collimator Gun Sight and Mk20 Mod 4 Gun-Bomb-Rocket (& Torpedo)  (GBR) Sights and got this one because it has a gyro.

Description

The Mk18 is a direct duplicate of the British Ferranti (Wiki) Mk II GGS (Wiki, Image: Ferranti Mark IID gyroscopic gunsight mounted in a Supermarine Spitfire Mk IX of No. 127 Wing RAF at B2/Bazenville, Normandy, 17 August 1944, Cockpit - note airspeed instrument is close by).

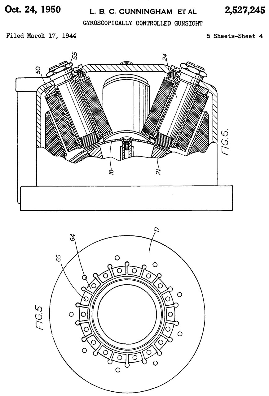
The Sight Unit is a Mk 18 Mod 1 and the Gyro Unit is a Mk 18 Mod 0 (Fig 6).  This is a lead-computing gun sight for 30 or 50 caliber flexible mounted aircraft mounted machine guns.  The Mk 23 Gun sight is a simpler version for fixed mounted machine guns.
A key reference is Naval Airborne Ordnance NAVPERS 10826-A 1958 (1961) Aircraft.shtml#Ref_17

Desiccant

Pink desiccant (Wiki) means it needs to be dried. 
A few minutes in a convection oven at 200 deg F with the fan on dried it out and now it's blue.
150 deg F probably would work, but 200 deg F causes the heating elements to turn on right away.
There are two separate compartments.

Fig 20
Navy Mk.
                      18 Gyro Gun Sight
Fig 2
Navy Mk.
                      18 Gyro Gun Sight


Connector


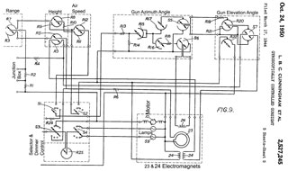
Fig 5 of patent 2527245 suggests that two of the electromagnets are connected to the common ground but the other two electromagnets have floating wiring.

The connector at the end of the cable might have a 1-1/4" female thread and has 10 sockets, numbered 1 through 10, and two plugged holes, i.e. the same mechanical parts can support up to 12 sockets.

Ohms Table


Function
1
2
3
4
5
6
7
8
9
10
1
Ground
-
OL
OL
200k
OL
4.5
OL
3.3
3.2
16.9
2
EM1
-
-
2.0
OL OL OL OL OL OL OL
3
EM1
-
-
-
OL OL OL OL OL OL OL
4

-
-
-
-
OL 150K
OL 130K
130K
130K
5
EM2
-
-
-
-
-
OL 2.1
OL OL OL
6

-
-
-
-
-
-
OL 7.6
7.4
21
7
EM2
-
-
-
-
-
-
-
OL OL OL
8
Left Lamp
-
-
-
-
-
-
-
-
6.2
19.8
9
Right Lamp
-
-
-
-
-
-
-
-
-
19.6
10

-
-
-
-
-
-
-
-
-
-

Pin Out

Navy Mk.
                      18 Gun Sight Connector


Note that there are 3 electromagnets which probably takes 3 pairs of wires.  It's not clear the exact wiring from this post at WW2Aircraft.
From Tim Moore additional connection information.  Runs on 22 VDC. 

Pin
Function
Ohms

1
Ground
na

2 & 3
Electromagnet 1
2

4
Gyro Motor (+22 VDC)
150k
Looks burned out
5 & 7
Electromagnet 2
2

6
Electromagnet 3 (to gnd)
5

8
Left  Lamp:  Fixed reticle (+22 VDC) 3

9
Right Lamp: Gyro reticle  (+22 VDC) 3

10 Electromagnet 4 (to gnd)
17

Reticles

There are two reticles each with its own lamp. 

The left fixed reticle is either a cross or a cross surrounded by a circle selected by the left lever (Fig 5 below).  This reticle is aligned with the mechanical bore sight of the gun and can be used as a backup to the lead-computing reticle and for a self check of the system.

The right lead-computing reticle is also a stadia type range finder.  The diameter of the six diamonds is set by the wingspan knob over a range of 30 (smallest dia) to 120 feet.  The range is determined by turning the spring loaded wheel on the left (Fig 5) which expands the diameter of the 6 diamonds, i.e. as the target aircraft moves closer the range decreases from the maximum value.  The location of the right reticle is controlled by the gyroscope.  There are inputs for altitude and airspeed of the firing airplane which control the sensitivity of the gyroscope.

Photos taken using my pocket flashlight, so only one illuminated at a time.

Fig 10 Left lever up fixed reticle
Navy Mk.
                    18 Gun Sight
Fig 11 Lever down fixed reticle
Navy Mk.
                    18 Gun Sight
Fig 12 lead-computing reticle set for 30 feet wingspan
Navy Mk.
                    18 Gun Sight

Photos

Fig 1 double boxed packing
Navy Mk.
                      18 Gyro Gun Sight
Fig 2 Filter up
Navy Mk.
                      18 Gyro Gun Sight
Fig 3 Filter down
Navy Mk.
                      18 Gyro Gun Sight
Fig 4 Lamp door open
Navy Mk.
                      18 Gyro Gun Sight
Fig 5 Spring loaded pulley at left can be used with a cable from remote foot pedal to determine the range.
Tim Moore used a dirt bike throttle mechanism(cable).
Left lever is for selecting fixed reticle (shown up: circle & +)
Navy Mk.
                      18 Gyro Gun Sight
Fig 6 Labels Sight Unit & Gyro Unit
Navy Mk.
                      18 Gyro Gun Sight


Patents




2527245
                              Gyroscopically controlled gunsight, Ford
                              Howard, Barnes Jeffery Walton, Sykes Ben,
                              Hancock Maurice, Robinson Bernard Wheeler,
                              Limited Barclays Bank, Ferranti PLC,
                              Filed: 1944-03-17, Pub: 1950-10-24 -
2527245
                              Gyroscopically controlled gunsight, Ford
                              Howard, Barnes Jeffery Walton, Sykes Ben,
                              Hancock Maurice, Robinson Bernard Wheeler,
                              Limited Barclays Bank, Ferranti PLC,
                              Filed: 1944-03-17, Pub: 1950-10-24 - 2527245
                              Gyroscopically controlled gunsight, Ford
                              Howard, Barnes Jeffery Walton, Sykes Ben,
                              Hancock Maurice, Robinson Bernard Wheeler,
                              Limited Barclays Bank, Ferranti PLC,
                              Filed: 1944-03-17, Pub: 1950-10-24 -
2527245 Gyroscopically controlled
                              gunsight, Ford Howard, Barnes Jeffery
                              Walton, Sykes Ben, Hancock Maurice,
                              Robinson Bernard Wheeler, Limited Barclays
                              Bank, Ferranti PLC, Filed: 1944-03-17,
                              Pub: 1950-10-24 - A guess at the Mk18 wiring:
Across the top left to right: 1, 10, 5, 7, 2, 3
Down the left top to bottom: 4, 8, 9, 6

2527245 Gyroscopically controlled
                              gunsight, Ford Howard, Barnes Jeffery
                              Walton, Sykes Ben, Hancock Maurice,
                              Robinson Bernard Wheeler, Limited Barclays
                              Bank, Ferranti PLC, Filed: 1944-03-17,
                              Pub: 1950-10-24 -


2527245 Gyroscopically controlled gunsight, Ford Howard, Barnes Jeffery Walton, Sykes Ben, Hancock Maurice, Robinson Bernard Wheeler, Limited Barclays Bank, Ferranti PLC, Filed: 1944-03-17, Pub: 1950-10-24 -

Calls:
1628776 Sighting device, 1927-05-17 stabilized telescope for ship 
1783769 Bomb sight, Sperry, 1930-12-02  - horizontal bombing
1939517 Compensating gun sight, 1933-12-12 - single gyro?
1984874 Gyro vertical, SPERRY GYROSCOPE, 1934-12-18 - for stabilizing guns on a ship
2125225 Sighting gear, 1938-07-26  - dive bomber speed measurement
2162698 Bomb sight, Sperry, 1939-06-20 -  horizontal bombing
2229645 Electromagnetic erecting means for gyroscopes, Sperry, 1941-01-28 - dome & electromagnets
2270876 Alternating current coercing means for gyroscopes, Sperry, 1942-01-27 - dome & electromagnets
2293039 Artificial horizon for ships, Sperry, 1942-08-18 - latitude error may be eliminated in a very simple manner - dome & electromagnets
2467831 Sighting mechanism, GE, 1949-04-19 -
 

For use on flexibly mounted machine guns.

A Copper disk is influenced by electromagnets and Eddy currents allowing setting the pattern of dots in the display to match the size of a targets image thus determining and setting the range.  So, providing a better lead computation because of more accurate range.

British Mk I (Wiki) photo below from Wiki.
Gyro Gun Sight Ferranti Mk I

Related Patents

2464195 Gun sighting device and reflecting means therefor, Robert M Burley, Clinton H Havill, Bendix Aviation Corp,  Filed: 1940-01-04, Pub: 1949-03-08 - Gyro lead computing

Related

40mm grenades - Bazooka
AN-M8 Pyrotechnic Flare Pistol & Gyrojet Pen Gun Flare Launcher
China Lake Patents - Sidewinder, Proximity Fuze & Others
Cryptographic - Crypto Machines - Patents
Electro-Optical Gadgets - Grimes AN-3038-2A aka C-5A UV Cockpit Light - MODEL 9379640 Cockpit light -
FN FAL - Types of Sights -
Gibson Girl AN/CRT-3B life boat survival beacon transmitter
GRC-206 Program Pacer Speak & MT-6250 - Forward Air Controller
Gyroscopes - Norden Bomb Sight
MD1 Star Tracker Navigation System
Mk 20 Mod 4 Gun-Bomb Sight
Navigation
Optics
Outdoor Intrusion Alarms - Vietnam era
Radar Warning Receivers - AM-6536 - AN/ALR-54 LAMPS
Radio Direction Finding 
Ruger SP101 Laser Sight
Sonobuoys - Underwater Locator Beacons & Roswell Connection - CRT-1B Sonobuoy
StormScope - lightening mapper
Submarines
Torpedoes - "Range" problems with torpedoes, battleship guns, depth charges, horizontal bombing
Ultra Violet light -
Aircraft Cockpit UV Instrument Lights -
Wallace & Tiernan FA 181 Altimeter, Barometers & Altimeters, Aneroid (aircraft instruments)

Other References

Aircraft
Sonobuoy
Torpedo

Links

Quora: K14 gun sight (also used on the P-51D is the same as the Mk18 (see: WW2Aircraft: K-14 gunsight, P-51D):  How did the P-47 Thunderbolt's aiming system work? -
G.G.S. Wiki: Gyro Gun Sight -
RAF Fixed and Free-mounted Reflector Gunsights
Reflector and Gyroscopic Gunsights used in WWII aircraft
YouTube: How to use the gyro gunsight (k-14 gunsight), 1:04 -
PRC68, Alphanumeric Index of Web pages, Contact, Products for Sale
Page Created: 2018 October 15